工場の加熱や冷却に必要な熱量を解析し、熱交換器ネットワークを最適化させてエネルギー削減に貢献
ピンチテクノロジーとは、工場等で、加熱や冷却に必要な熱量を最小化するための熱交換器ネットワークを最適化する解析手法
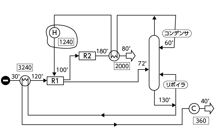
従来の熱回収
ピンチ解析
| ストリーム 番号 |
タイプ | 供給温度 Ts[℃] |
到達温度 Tt[℃] |
ΔH [kW] |
CP [kW/℃] |
|---|---|---|---|---|---|
| 1 | Hot | 180 | 80 | 2000 | 20 |
| 2 | Hot | 130 | 40 | 3600 | 40 |
| 3 | Cold | 60 | 100 | 3200 | 80 |
| 4 | Cold | 30 | 120 | 3240 | 36 |
熱収支最適化
書籍から引用
『ピンチテクノロジー省エネルギー解析の手法と実際』(財団法人 省エネルギーセンター 2002年)
